SY6000变频器应用在丰收糖业节能中
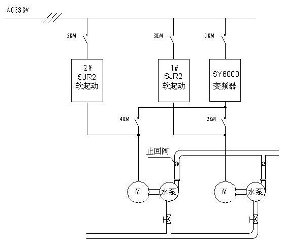
| 一. 概述 在我国的制糖行业中,很多重要的生产设备均为高能耗设备,设备的电力拖动离不开调速,受设计时的技术条件的限制,很多设备的拖动调速在设计时大都采用能耗调节,交流电动机变频调速是在现代微电子技术基础上发展起来的新技术,它不但比传统的直流电机调速优越,而且也比调压调速、变极调速、串级调速等调速方式优越。它的特点是调速平滑、调速范围宽、效率高特性好、结构简单、机械特性硬、保护功能齐全,运行平稳安全可靠,在生产过程中能获得最佳速度参数,是理想的调速方式。应用实践证明,交流电机变频调速一般能节电 30%左右,目前工业发达国家已广泛采用变频调速技术,在我国也是国家重点推广的节电新技术。变频器应用在制糖工业的风机、水泵、压榨机、离心机等负载,能取得了显著的节能效果。 二.生产供水节能改造方案 1.原供水系统工况 原供水系统由二路管网系统组成,第一路管网供水水泵六台,水泵电机分别为:110KW五台、75KW一台;第二路管网水泵六台,水泵电机分别为:155KW五台、220KW一台。水泵投切依靠值班人员根据压力进行投切,水压随用生产用水量的变化及泵组的投切变化较大,泵组投切对电网的冲击影响很大,根据生产工艺对水压及流量的要求,需要开回流阀进行调节。 2.变频节能改造方案 由以上系统工况可知,该系统适于作变频节能改造,改造方案如下: 系统部分采用变频控制,在每一管网上按装压力传感器,即时检测管网水压,根据生产用水量的变化变频控制系统自动调节水泵电机的转速从而控制系统供水量,保证管网水压的恒定。第一路管网由110KW变频节能系统控制两台水泵电机,一用一备,其余四台工频控制;第二路管网由220KW节能变频系统控制一台220KW水泵电机及一台155KW水泵电机,一用一备,其余四台工频控制。改造后节电效果显剧,恒压供水,极大地改善了生产工艺。改造系统控制图如下: ![]() 3.变频改造节能原理 (1) 泵类的特性和参数 因泵的扬程大小、泵的型号不同,泵的效率不能一概而定,一般标准泵的大致效率曲线如图2所示。 鉴于泵的设计与制造方面会有误差,故电机的输出功率应较轴功率计算值有5~20%的裕量,而后根据流量和扬程求出电动机的功率,图3为流量和扬程特性曲线。 ![]() (2) 管网的水阻特性 ![]() 式中,H—过水阻力,R—水阻系数。 H=f(Q)关系曲线为水阻特性曲线,呈抛物线形状,如图4所示。由图4可知,水阻系数R越大,曲线越陡,即过水阻力越大。 (3) 泵类调速控制节能原理 由流体力学可知,水量Q与转速的一次方成正比,压力H与转速的平方成正比,功率P与转速的立方成正比。 ![]() 式中: Qe—风机、泵类的额定风(流)量; He—风机、泵类的额定压力; Pe—风机、泵类的额定功率; ne—风机、泵类的额定转速。 由上面的公式可知,如果泵类的效率一定,当要求调节水量下降时,转速可成比例下降,此时水泵的轴功率是成立方关系下降。 另根据水泵类的特性曲线与水阻特性的关系曲线也可明显的看出风机、水泵的节能效果。图5为风机、水泵调速节能原理示意图,图中曲线H为恒速下的H-f(Q)曲线,其水阻、风阻特性曲线R1相交与A点。对应的风量为Q1。此时风机、水泵的轴功率Q1AH1Q围成的矩形面积成正比。当欲使风量由Q1减少到Q2使用挡板或阀门时,则新的风阻、水阻特性曲线H相交于B点,此时风机轴功率与Q2BH2Q围成的矩形面积成正比。如果采用调速方法将风机、水泵的转速降到n2使对应的风机特性曲线H与风阻特性曲线R2相交于C点。此时与风机轴功率成正比的Q2CH3Q围成的矩形面积显著减少,说明轴功率下降很多,节能效果明显。 ![]() 4. 系统主要功能 1) 恒压供水功能 SY6000变频系统内置PID 调节器,管网压力传感器即时检测管网压力并转化为4-20 mA电流信号,直接送入变频器模拟电流输入口,设定给定压力值,PID参数值,变频器内置PID运算后控制输出频率。系统参数可在实际运行中调整,使系统控制响应快速。管网压力可根据生产工艺任意给定,变频系统自动跟随控制,保持管网设定的压力恒定,既节能又能最好地满足制糖生产对水压的要求。 2) 泵组投切指示 系统能即时检测供水管网水压,当现有泵组不能满足生产用水需要或超过生产用水需要时,系统能自动发出投入或切除泵组指示,给出声光投切泵组报警,指示值班人员投切泵组,从而保证生产用水的需要。 3) 工变频切换功能 制糖工业供水系统可靠性要求高,一旦故障会影响对整个生产带来严重的影响,因此该系统设置了工变频切换功能。系统在一般情况下运行在变频恒压供水状态,当变频器万一出现故障或例行检修时,可立即切换到工频运行,用原有备用自耦降压启动系统启动水泵,从而保证供水的连续性,整个系统的可靠性能很好地满足生产的要求。两套启动系统电气联锁,可防止误操作,确保系统的安全运行。 5.改造后受益 1) 延长设备及管网使用寿命,减少系统维修工作量。 由于采用变频恒压控制,水泵的启动为软启动,消除了大电机启动时冲击力矩对电机的影响,水泵在启动时的冲击大为减少,同时由于软启动且水压为恒压控制,消除了启动时对管网的水锤效应,爆管现象不再发生。因此延长了原有设备的使用寿命,故障率大为降低,减少系统维修的工作量。 2) 改善供水质量,提高了整个系统的可靠性。 采用变频恒压控制系统后,可以非常平滑地调节供水压力,值班人员对系统的调整控制更加稳定自如。随着生产工艺的变化,可以很方便地调节系统的供水压力。由于采用新系统后,故障率大为降低,且两套启动系统可以互为备用,保证了系统供水的连续性,为系统经济优化运行提供了可靠保证。 3) 改善工厂的用电状况。 采用变频软启动后,消除了原启动系统启动时对电网的冲击,新系统的功率因数可达0.95,效率可达0.98,系统工作电流大为减小,线路损耗也大为减少,改善了工厂用电的状况。 4) 节能效果显著,经济效益可观。 原系统运行时为维持水压的基本恒定,除需要不断反复投切泵组外,还需利用回流阀进行小范围调节,水泵的投切除对电网有冲击外还需消耗电能,回流阀调节基本不会减少水泵功率的消耗。采用变频后,变频泵组能自动根据生产所需的水压自动调节水泵电机的转速,保持管网压力的恒定,变频泵组调节即时范围宽,泵组投切次数大大减少,系统节能效果显著,平均下来整个系统的节电率在30%左右,经济效益可观。 5) 减轻值班人员的工作强度 原系统经过改造后,管网水压自动检测控制,回流阀无需调节,泵组投切有声光告警指示,值班人员不会担心因没有及时地投切补给泵组、开启回流阀而导致的水压过低或过高影响生产事故。 三.锅炉变频节能改造方案 1.原系统工况 锅炉共三台,供水由两台280KW水泵组成,两水泵并网由两只电动阀调节进水和回流量;引风机由两台250KW风机组成,两风机并网,独立电动风门调节,风门开度在75%左右;鼓风机由1台160KW风机组成,电动风门调节,风门开度在60%左右,二次风机由一台55KW风机组,风门调节,风门开度60%左右。 2.变频节能改造方案 1) 锅炉给水 原系统给水原理图如下: ![]() 由于二台锅炉进水电动阀分别控制,在运行过程,虽然蒸汽并网后压力相同,但由于燃烧过程中存在不确定性,两台锅炉汽包各自的液位就必然存在差异。因此,单用恒液位控制方案不适合。通过给水原理图我们不难发现,要对2台锅炉汽包的液位分别控制,最理想的方案是将1个给水母管向2台锅炉给水的现状彻底改变,将给水系统分开,使每个锅炉都有自己独立的给水系统,再在此基础上加装变频控制,由1台变频器单独控制1台锅炉的给水。但此方案不仅改动较大,投资较高,且要停产改造。因此我们设计了采用一套专用于2台(或2台以上)锅炉同时运行时的控制方案,即蒸汽压力和母管给水压力的恒压差控制方案。具体为:用两只压力传感器分别检测蒸汽总管压力、给水总管压力,转换成4-20mA标准信号送到压差变送器,其压差信号经PID调节器与设定值(给定)进行比较后,送到变频器控制水泵电机转速,构成闭环控制系统,该方案特点为能在不改变原有系统现状的前提下,更好的利用变频系统,节能降耗,减小系统运行,维护费用,提高原有系统的自动化程度。 2) 引风机、鼓风机及二次风机 引风机由二台250KW变频系统分别控制二台引风机,鼓风机由二台160KW变频系统分别控制二台引风机,二次风机由一台55KW变频系统控制,与原启动装置并联,原启动装置可作备用,不改变原系统。 3.变频改造节能原理 1) 锅炉给水 原系统给水依靠电动进水阀及回流阀调节,阀门调节增加了管网阻力,是一种能耗调节。变频改造后关闭回流支路,打开调节阀,进水靠变频系统控制调节,减小了给水母管与蒸汽压力之间的压力差,运行时随着锅炉汽包压力的变化,变频器水泵转速也随之改变,根据由上介绍的流体力学原理,水量Q与转速的一次方成正比,压力H与转速的平方成正比,功率P 与转速的立方成正比。 ![]() 式中: Qe—风机、泵类的额定风(流)量; 2) 引风机、鼓风机及二次风机 风机原系统均依靠进风门调节,风门调节会增加风阻,是一种能耗调节方式,变频改造后,进风门全开,风阻大大减少,风量靠变频控制系统控制风机转速来调节,随着蒸汽压力的变化及锅炉内燃料燃烧情况调节风机转速从而控制供风量,根据流体力学原理,风机电机消耗功率与转速的立方成正比可知改造后节电效果显著。 4.改造后受益 &nb |







