楼宇自动化控制网络技术的新发展
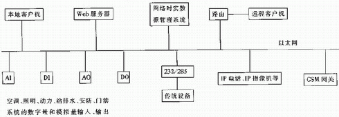
| 发布的EtherNet/IP标准、PP(现场总线基金会)发布的HSE(HighSpeedEthernet,高速以太网)、Profibus国际组织发布的ProfiNet。支持这些工业以太网标准的交换机、网卡等产品也开始出现,如MOXA公司的EDS-508系列工业以太网交换机(支持EtherNet/IP)、北京航天华辉自动化技术有限公司的AnyBus-S 10/100M(支持Ethemet/IP和Modbus/TCP)等。美国VDC(VentureDevelopmentCorp.)调查报告指出,Ethemet在工业控制领域中的应用将越来越广泛,市场占有率将从2000年的11%增加到2005年的23%。 伴随着以太网技术在工业控制领域的成功应用,以太网技术也必将越来越多地渗透到楼宇自控领域。目前,以太网多用于基于现场总线的楼宇自控网络集成到智能建筑中的信息网(如图1所示),在一些新开发的楼宇自控系统中,以太网直接进入了控制层,如北京楼宇自动化中心开发的基于以太网的ENC-20011P智能建筑测控系统。ENC-20011P控制系统的结构如图2所示。一般的空调、照明等系统通过ENC参量控制模块集成到以太网上;带有RS232或RS485接口的系统通过网关转换模块集成到以太网上;IP电话以及IP摄像机直接连接到以太网上。 ![]() 图1 楼宇自控网络集成信息网 ![]() 图2 ENC-2001IP系统结构框图 在楼宇自控网络中采用基于现场总线的FCS的优点是: ①可靠性、实时性好。现场总线为工业控制设计的,有屏蔽、接地与防爆等措施,同时其实时性也比采用CSMA/CD的以太网的时实性好; ②用户的投资成本低。现在,开放的现场总线技术已经比较成熟,有很多公司提供的相关产品可供选择。其缺点是:实现现场总线无缝接人以太网复杂,当多种现场总线共存在一个系统中时,集成起来更复杂,系统的扩展性差。 在楼宇自控网络中采用以太网的优点是:实现了从管理层(信息网)到现场设备控制层(控制网)的“一网到底”,即实现人们期望的通信协议的兼容和统一;这样系统扩展起来也比较方便;与智能建筑中其它系统(信息网通信自动化系统和办公自动化系统)集成起来更加容易。其缺点是:首先,目前开发基于以太网的控制系统产品的难度较大,开发费用和成本相对还是较高,用户可以选择的厂商也很有限,垄断利润较高,研发成本还没有被消化,这些都导致产品价格过高。其次,以太网的实时性、可靠性等方面还有待进一步完善。 4 结束语 就目前而言,不管是应用在楼宇自控网络中的基于现场总线的FCS还是以太网,都有其优点和缺点。随着时间的推移和技术的进步,它们也必将会被进一步完善。据统计,我国目前有从事楼宇自动化业务的企业3000家以上,产品供应商约3000家。另外,随着我国经济的快速发展和人们生活水平的不断提高,建筑和社区的数字化建设正在兴起,FCS和以太网都必将在楼宇自控领域中获得更广泛的应用,在今后相当长的时间内,两者在竞争的同时也将继续并存。 参考文献 [1> 郭维均.俞洪.《智能建筑基础》中国计量出版社,2001;6 [2> 陈秋良.自动控制技术.《现场总线控制系统综述》2001;20 [3> 李光辉.缪希仁.现场总线技术及在低压电器领域中的应用.电工技术杂志,2002 [4> 郝晓弘.马向华.现场总线控制系统—新一代控制系统.《工业控制计算机》2001;14 [5> 阳宪惠《现场总线技术及其应用》清华大学出版社,1999 [6> 张振昭.许锦标.万频.《楼宇智能化技术》北京机械工业出版社,1999 [7> 董春桥.BACnet标准在我国推广和应用的思考.《智能建筑与城市信息》,2003 [8> 王荣莉.雷斌.工业以大网技术的现状和发展.《自动化博览》,2004 [9> 苏斌.张公忠.现代以太网技术与智能建筑.《智能建筑》,2003 |


