一、电流发生器概述
电流发生器视产品体积、重量采用分体/一体式结构,具有输出电流无级调整,电流上升平衡、负荷变化范围大、工作可靠、操作简便、安全等特点,是工矿企业进行升流或温升试验较理想的设备。 二、电流发生器主要技术参数 型 号 规 格 | 额定容量 kVA | 额定输入 | 额定输出 | 阻抗电压 % | 空载电流 % | 结构 形式 | 调压器 | 升流器 | 电流 A | 电压 V | 电流 kA | 电压 V | SLQ-5/1000 | 5 | 5 | 22.7 | 220 | 0.5/1 | 10/5 | <8 | <6 | 一体/分体 | SLQ-10/2000 | 10 | 10 | 26.3 | 380 | 1/2 | 10/5 | <8 | <6 | 分 体 | SLQ-20/4000 | 20 | 20 | 52.6 | 380 | 2/4 | 10/5 | <8 | <6 | 分 体 | SLQ-25/5000 | 25 | 25 | 65.8 | 380 | 2.5/5 | 10/5 | <8 | <6 | 分 体 | SLQ-50/10000 | 50 | 50 | 125 | 400 | 5/10 | 10/5 | <8 | <6 | 分 体 |
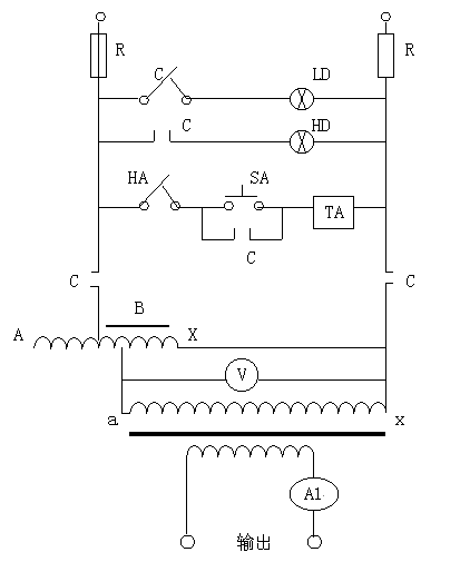
注:"升流器额定输出"中,左边为串联;右边为并联输出参数。 三、电流发生器使用环境 1、工作电源:220V/380V ±10% 50HZ 2、环境温度:-10℃~40℃ 3、产品周围应无严重影响变压器绝缘的气体蒸气,化学性沉积灰尘、污垢及其它爆炸性介质的场所。 四、电流发生器工作原理 本系列产品接入工作电源后,通过调整调压器输出电压以获得试验所需的大电流。其工作原理图如下: 
五、电流发生器使用方法 1、按电气原理图接好工作线路,变压器外壳,操作台等必须良好接地。 2、接通电源,操作台上的绿色指示灯亮,按下起动按钮,红色指示灯亮,此时升流器等待升流。 3、顺时针均匀旋转调压器,注意操作台上输出电流指示直到所需的大电流,为了保证测试精度,可在仪表接线柱上串联一标准电流表。 4、试验过程中,一旦发现不正常的现象,应立即切断电源,查明原因后,再进行试验。 5、试验完毕,必须将调压器回零,按停止按钮切断电源,切断工作电源,方可拆除试验接线,以保证安全。 六、电流发生器注意事项 1、本设备是为短时间的工作而设计的,所以不允许长时间在额定容量下工作,特别不允许超过额定电流运行,以防过热,其时间如下: 负载情况(占额定%) | 最大持续运行时间(分钟) | 100 | 30 | 85 | 90 | 75 | 180 |
2、新安装和长时间不用的变压器,运行前用1500兆欧表测量线圈之间和线圈对地的绝缘电阻,其电阻值不低于0.5兆欧时,方可使用。 3、使用中,升流变压器和操作台必须可靠接地,以保证安全。 4、使用时应缓慢均匀升流,搬运时应避免过大的震动。 5、调压器与电刷接触表面应保持清洁,视情况用90%酒精蘸棉纱擦拭干净。 6、本设备应置于清洁、通风、干燥的室内保存。 七、设备成套性 1、操作台 一台 2、升流变压器 一台 3、产品合格证 一份 4、产品使用说明书 一份 |