共直流母线交流变频调速系统的应用
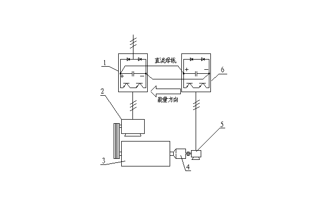
| 1卧螺离心机背驱动装置的负载性质 安装在卧螺离心机差速器小轴端的调速装置称为背驱动装置。这些装置如:电涡流制动器[1>;异步电动机;液力马达;机械式过载保护装置(小轴转速为零)等。在螺旋滞后于转鼓时,这些装置都是以消耗离心机动能为代价,对小轴作用制动力矩,借以达到调节差转速的目的。对小轴而言,背驱动装置是一种负负载。 在通用变频器调速系统中,和差速器小轴相连的电动机长期处于再生状态,运行于第4象限,从离心机接受机械能,将再生制动的能量反馈到变频器的直流母线上,再通过制动电阻将其消耗掉。 如何回收该部分能量是国内外离心机制造商热切关心的课题。 利用特别设计的四象限运行变频器(例如ABB公司的ACS611型变频器),可将再生能量直接反馈回电网,但变频器价格昂贵,国内除了轧钢厂以外很少有应用。Alfa-Laval公司近年生产的DS706型大型污水处理离心机应用双变频能源反馈节能调频控制系统(使用ACS800系列变频器),目前在香港昂船洲污水处理厂运行。国内也有厂家利用国产变频器,将共直流母线交流变频技术应用于卧螺离心机,使该部分能量大部分得到回收,取得了良好的社会效益和经济效益。这一技术的推广应用无疑是极有意义的,本文对此进行讨论。 2共直流母线交流变频调速系统的结构和特点 1-主变频器;2-主电机;3-离心机;4-差速器;5-副电机;6-副变频器; 图1 结构:见图1,离心机3由主电机2驱动,差速器小轴和副电机5同轴连接。主、副电机的转速由变频器1、6控制,二者的直流母线并连,三相电源输入主变频器1。 特点: (1)优良的节能性能:在螺旋滞后时,再生的能量送到副变频器的直流母线上,由于主、副变频器的直流母线并连,该能量就经过主变频器被主电机利用。 为简单起见,设稳态时离心机以恒转矩和恒差速运行(不计及调速时加速转矩和减速转矩的影响),则回收的能量为:P=0.8 M n/9550,式中:P-功率(KW);M-小轴力矩(N.m);n-小轴转速(r/min);M前的0.8倍是由于再生制动时,即使不加放电的制动电阻,电动机内部也有20%的铜损被转换为制动转矩[2>。 (2)动态响应快:有些PID调节系统往往有超调现象,过渡过程时间较长,例如电涡流制动器调速系统,稳定周期有时长达数分钟。变频调速系统转矩响应时间仅150-200ms[3>,动态特性明显改善。 (3)容易处理突发事件造成的转鼓内物料的堆积:副电机反转时运行于第Ⅰ象限(电动机状态),这时差速很大:Δn=(n1+n)/i,(n1-转鼓转速r/min;i-差速器速比),由于变频器具有2倍额定力矩的静态启动转矩[3>,使堆积在转鼓内的物料容易排出。 (4)有利于实现恒转矩控制:某些物料,例如城市污水,含有60%-70%的有机物质,沉泥具有可压缩性,含固率时时刻刻在变化,使螺旋推料力矩随着进料流量和含固率的波动而变化,要求电气系统根据力矩变化及时控制进料量或差转速,否则,很容易堵料。 恒力矩控制的关键是实时连续测量螺旋推料力矩,必须合理选择力矩传感元件。在液力马达调速系统中,使用液油压力变送器;在电涡流制动器调速系统中,使用电阻应变式力矩传感器;在本文介绍的变频器调速系统中,则可直接利用变频器输出的力矩电流模拟量,不必单独安装传感器。 例如,TD3000变频器具有转矩控制和转速控制两种工作方式:当选择转矩控制方式时,变频器输出频率将根据输出力矩信号自动调节,当螺旋推料力矩变大时,降低输出频率,增加差速,将沉泥快速推出转鼓;反之,增加输出频率,减小差速,使力矩增加。最终使螺旋推料力矩稳定在设定值附近。 3调速系统的设计 (1)变频器选型:对主变频器没有特别要求,副变频器要求能屏蔽输入缺相保护。如果离心机需要恒力矩控制,应选用矢量控制变频器。 (2)主、副变频器功率匹配:不是任意功率的变频器都可以如图1连接,选取主变频器功率时必须考虑到当副电机处于电动机状态时,副变频器从主变频器吸取功率的能力。 (3)副电机选型:副电机额定输出力矩应能满足螺旋推料力矩的需求。由于差速器小轴传递力矩M是螺旋推料力矩M2的i分之一,因此副电机的额定力矩应大于M2/i;具体计算时,应考虑差转速调节范围;电机连接方式等因素。选用普通三相异步电机,转速控制精度为0.5%-0.1%,选用带编码器的变频电机,变频器运行在带PG矢量控制方式下,转速控制精度可达到0.1%-0.05%. 设计实例:表1是海申机电总厂在φ350到φ720的4个系列十几个品种城市污水处理离心机中主、副变频器的功率匹配和副电机选型表,主变频器选用艾默生TD2000,副变频器选用TD3000,副电机均选4极变频电机,安装OMRON E6C2-CWZ6C型600线光电编码器。 表1
以LW430W离心机为例,运行转速n1=2200r/min;差速器额定输出力矩4000-5000N.m,速比i=91;差速调节范围Δn=2-20r/min(正常运行10-12r/min);副电机和差速器小轴直接连接(如图1),差速按Δn=(n1-n)/i计算,得表2数据,完全可以满足工艺要求。 表2
表2中:差转速低于7.7r/min输出力矩变小,是由于变频电机50Hz以下为恒转矩调速;50Hz以上为恒功率调速,但差转速低的情况仅当进料浓度特别低或离心机进料初期才出现,这时的推料力矩也较小。 4 应用实例 图2是应用于大豆蛋白漕液分离的LW520型高速离心机电气控制简图,主变频器U1用于驱动离心机,使离心机转速0-3500r/min无级可调,变频器的输出频率由端子X1和X2设定。S1是离心机工作状态选择开关,把S1打到X1位置,离心机以分离频率运行,S1打到X2位置,以冲洗频率运行。分离频率出厂时设置为45Hz(转鼓转速3150r/min),冲洗频率出厂时设置为5Hz(转鼓转速350r/min),如果需要改变运行频率,可以对变频器参数F58,F59进行设定。 U2是副变频器,用于调节离心机转鼓和螺旋速度之差,即差转速,改变差转速的大小可以改变离心机的推泥速度,也会影响离心机每小时污泥处理量。本机主副变频器直流母线直接并连,具有优良的节能效果。 PR是转速显示仪表,用于显示离心机转鼓转速和差转速。转速表内部有一个开关,用于选择同步报警点,可选择:1r/min,5r/min,10r/min三种,当差速小于报警点时,安装在转速表内部的继电器常开触点先闭合,然后,继电器K1动作,副电机停车。通过继电器K1外接触点,用户可外接声音报警系统,或报警时切断进料阀,或和远程控制系统通信。 时间继电器KT是解决离心机启动阶段差转速低于报警点的问题. 本设计的特点除了电路简单操作方便以外,更主要的是差转速调节快速而准确,稳定性可达到±0.1r/min. 4 结束语 共直流母线交流变频调速系统较好地解决了卧螺离心机背驱动电机再生能量的回收问题,它给用户带来了很大的实惠。以上海龙华水质净化厂为例,该厂目前年处理城市污水10万吨,使用2台LW430W型离心机。设运行差速10r/min,小轴力矩15N.m[4>, 初步测算一台离心机节能1.5KW,以每天运行10小时,每年运行300天计算,年节电4500度,以每度电费0.631元计算,年节省电费2839.5元。2台离心机共节省电费5679元。 这种调速系统具有强大的生命力,值得推广应用。 |
